Borong Kotak penyahbauan biologi

  • Kotak penyahbauan biologi

Kotak penyahbauan biologi

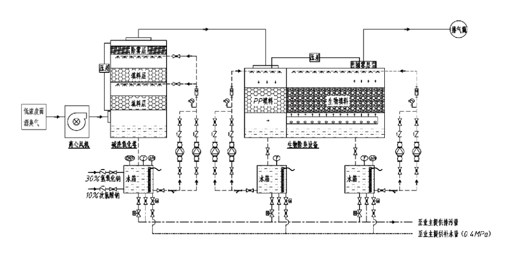
Aliran Proses

Gas berbau → Sistem pengumpulan → Sistem pra-basuh → Sistem penapisan → Kipas empar → Sistem pelepasan
Sistem peredaran Sistem pelembapan

Kawasan Aplikasi untuk Proses Kawalan Bau
Ladang ternakan;
Loji pemprosesan makanan;
Kemudahan untuk pelupusan haiwan mati yang tidak berbahaya;
Tumbuhan kimia;
Loji rawatan air sisa;
Kilang makanan dan lokasi lain menghasilkan gas berbau busuk.
Stesen pemindahan sisa;

Nota: Proses ini digunakan terutamanya untuk merawat gas berbau busuk yang terdiri daripada sebatian yang mengandungi sulfur (H₂S, SO₂, merkaptan, sulfida, dsb.), sebatian yang mengandungi nitrogen (NH₃, trimethylamine, amida, dsb.), halogen dan terbitannya (gas hidrogen$karbonat,$on halogen).

Penerangan Produk: Penjelasan Prinsip Proses Penyahbauan Biologi dan Ciri Prestasi

Unit penyentalan biologi gabungan dan penyahbauan penapisan menyepadukan tiga teknologi biologi: penyental biologi, penapisan titisan biologi dan penapisan biologi. Peranti penyahbauan biologi komposit novel ini dibangunkan dengan mensintesis kelebihan ketiga-tiga teknik biologi ini. Gas berbau memasuki zon penyental melalui salur masuk, di mana ia menjalani rawatan awal dengan air atau larutan penyental kimia pekat. Zon penyental ini melengkapkan penyerapan bahan kimia larut air, penyingkiran habuk, dan pelembapan gas berbau. Gas berbau busuk yang tidak dialihkan kemudian teruskan ke zon penapisan katil biofilter berbilang peringkat. Apabila ia melalui lapisan penapis, bahan pencemar berpindah dari fasa gas ke permukaan biofilm:
a) Di bawah tindakan air yang disembur, gas berbau busuk bersentuhan dan larut dalam filem air pada bahan pembungkus lembap (media biologi).
b) Komponen berbau busuk yang memasuki biofilem terdegradasi dalam bahan pembungkus melalui penyerapan dan penguraian mikrob.
c) Mikroorganisma menggunakan komponen berbau busuk yang diserap sebagai sumber tenaga untuk pembiakan selanjutnya. Ketiga-tiga proses ini berlaku serentak, memastikan keseluruhan sistem
memenuhi piawaian pelepasan.

Penentuan Parameter Proses

1. Pemilihan Pam Air
2. Ketinggian Pembungkusan: Kira-kira 0.8–1.2 m
3. Halaju Gas
Masa kediaman gas dalam peralatan: 5–25 saat (Peralatan kami biasanya mencapai lebih 20 saat masa kediaman menara kosong)
Halaju gas dikawal pada 0.2–0.5 m/s. (Halaju gas menara ialah halaju linear gas bercampur yang dikira berdasarkan luas keratan rentas menara kosong; isipadu gas maksimum berlaku di pangkalan menara, biasanya digunakan untuk pengiraan.)
Peralatan kami menggunakan pembungkusan organik polimer sfera, D=50 mm, (lompang) = 0.73
Isipadu dan ketinggian berkesan biofilter dan bahan biofill hendaklah dikira menggunakan formula berikut:
V = QT / 3600
H = VT / 3600
di mana:
V = Isipadu berkesan lapisan pembungkusan (m³)
Q = Kadar aliran gas berbau (m³/j)
T = Masa kediaman menara kosong (s)
H = Ketinggian lapisan pembungkusan (m)
V = Halaju gas menara kosong (m/s)

Kelebihan Prestasi Kawalan Bau Biologi

● Kecekapan Rawatan Tinggi dan Penghapusan Bau Unggul
Peralatan kawalan bau penapisan mikrob berkesan menghapuskan bahan pencemar tertentu seperti hidrogen sulfida, ammonia dan metil merkaptan, memberikan penyingkiran bau yang luar biasa dengan kecekapan melebihi 95%.
Ia memenuhi keperluan persekitaran kawalan bau yang paling ketat merentas pelbagai kawasan di bawah sebarang keadaan bermusim atau iklim.
● Proses Penyahbauan Lanjutan dan Rasional
Proses penyahbauan lanjutan dan rasional memastikan pelepasan akhir tidak berbahaya kepada manusia dan haiwan. Teknologi mesra alam ini tidak menyebabkan pencemaran sekunder.
● Aktiviti Mikrob
Hanya sejumlah kecil agen nutrien diperlukan semasa operasi awal. Mikroorganisma mengekalkan aktiviti optimum dengan menyerap nutrien daripada gas ekzos.
● Toleransi Beban Hentakan Tinggi
Sistem melaraskan secara automatik kepada kepekatan gas ekzos puncak, memastikan operasi mikrob berterusan dengan toleransi beban kejutan yang kuat. Ini mewakili ciri dan kelebihan paling tersendiri peralatan penyahbauan penapisan semburan mikrob berbanding kaedah lain.
● Jangka hayat media biologi lanjutan
Media biologi yang diproses khas mempamerkan luas permukaan khusus yang tinggi, memudahkan pembentukan dan detasmen biofilem, menahan kakisan dan biodegradasi, memberikan penebat haba yang sangat baik, menampilkan keliangan yang tinggi, penurunan tekanan yang minimum dan pengedaran gas/air yang cekap. Hayat perkhidmatan mencapai 8-10 tahun.
● Operasi Mudah, Tanpa Penyelenggaraan
Tidak memerlukan kakitangan khusus atau penyelenggaraan rutin. Kos operasi yang sangat rendah dengan pengurusan yang mudah. Mampu operasi berterusan 24 jam atau penggunaan sekejap-sekejap.
Komponen haus minimum memastikan penyelenggaraan yang sangat mudah.

Hangzhou Lvran Environmental Protection Group Co., Ltd.

  • 1000+

    Pelanggan unit perkhidmatan

  • 2000+

    Kes Kejuruteraan Kebangsaan

Hangzhou Lvran Environmental Protection Group Co., Ltd. ialah pembekal perkhidmatan kejuruteraan sistem rawatan gas sisa komprehensif dan pengeluar peralatan, menyepadukan R&D, perkhidmatan teknikal, reka bentuk, pengeluaran, pemasangan kejuruteraan dan perkhidmatan selepas jualan.

We are China Kotak penyahbauan biologi Suppliers and Wholesale Kotak penyahbauan biologi Exporter, Company. Kumpulan ialah perusahaan teknologi tinggi negara, perusahaan sains dan teknologi Wilayah Zhejiang, pusat R&D serantau, dan unit kredit bertaraf AAA. Ia memegang lebih 30 paten model utiliti, banyak paten ciptaan, dan hak cipta perisian. Kumpulan mempunyai kerjasama R&D teknikal yang telah lama terjalin dengan universiti dan institusi domestik, termasuk "Pusat R&D Inovasi Alam Sekitar" yang ditubuhkan dengan Universiti Sains dan Teknologi Anhui dan "Pusat R&D Teknologi Baharu Tenaga Plasma dan Alam Sekitar" yang dibangunkan bersama dengan Zhejiang Sci-Tech University. Kumpulan telah menubuhkan R&D dan pangkalan pengeluarannya sendiri untuk kerjasama teknikal yang mendalam. Kumpulan ini memiliki teknologi rawatan gas teras VOC, memegang kelayakan kontrak am Tahap 2 untuk pembinaan kerja awam perbandaran, lesen pengeluaran keselamatan, kelayakan reka bentuk khas Kelas B untuk kawalan pencemaran alam sekitar di Wilayah Zhejiang, kelayakan perkhidmatan buruh tidak terperingkat, dan kontrak khusus untuk projek khas. Kumpulan diperakui ISO9001 untuk kualiti antarabangsa, ISO14001 untuk pengurusan alam sekitar, dan ISO45001 untuk kesihatan dan keselamatan pekerjaan.

KEPUJIAN & SIJIL

Penghormatan berikut mewakili kecemerlangan kami. Kami memenangi pelanggan dengan produk berkualiti tinggi dan memenangi pujian tinggi daripada pasaran dan semua lapisan masyarakat dengan perkhidmatan yang baik.

  • Unit asas medan elektrik tinggi jenis plat dan reaktor untuk mengelakkan kebocoran di sepanjang permukaan
  • Peranti tindak balas untuk mensintesis metanol menggunakan karbon dioksida dan air dan kaedah untuk mensintesis metanol menggunakan karbon dioksida dan air
  • Precipitator elektrostatik pembersihan sendiri
  • Kipas tekanan tinggi tahan kakisan dengan fungsi pelarasan arah angin
  • Kipas berkapasiti tinggi boleh laras membersihkan diri
  • Sistem kawalan pra-rawatan gasifikasi gasifikasi bermangkin gabungan
  • Pembersihan wap berterusan medan elektrostatik pembersihan gas ekzos dan sistem rawatan
  • Sistem peralatan penulenan gas ekzos fotolisis UV plasma suhu rendah
  • Sijil pendaftaran tanda dagangan
Berita dan Peristiwa Baru-baru ini
Kongsi dengan anda
Lihat Lagi Berita